彻底凉!亚马逊这一类目大地震!亚马逊突发禁售这产品!
本案专利分析的产品是可变效果照明系统(可变灯效的控制系统VARLABLE-EFEECT LIGHTING SYSTEM)发明专利维权。本案原告BridgeComm LLC发明的可变效果照明系统拥有自己的发明专利,可变效果照明系统是该公司旗下一款功能多样且实用的照明产品控制系统。灯条由优质材料制成,并具备多种控制方式,可通过蓝牙连接或者遥控器控制。可在多种颜色中随心选择,调整亮度,以不同速度自定义如闪烁、跳跃、淡入淡出等模式。BridgeComm LLC是一家根据TX法律组织和存在的公司,其主要营业地点在东奥斯汀街209号100室-A马歇尔德克萨斯州75670。
原告在 2006-08-16和 2012-06-18,分别申请了两项发明专利。两项专利均为灯光控制系统的技术保护。并通过律师向Texas Eastern法院提起诉讼。
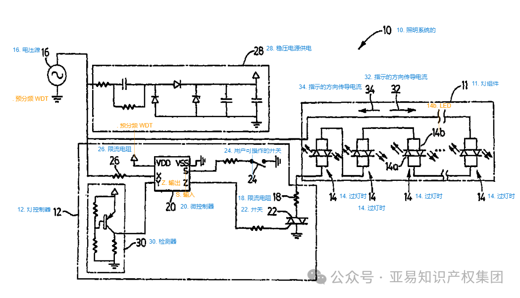
可变效果照明系统包括灯组件和耦合到灯组件的灯控制器。灯组件包括与交流电压源串联并彼此串联的多个多色灯。每个多色灯包括用于产生第一颜色光的第一照明元件和用于产生第二颜色光的第二照明元件。灯控制器被配置为通过根据预定模式改变每个照明元件的导通间隔来改变灯产生的颜色。控制器还被配置为在激活对控制器的用户可操作输入时终止变化。
可变效果照明系统是一款专为灯带和其他智能家居设备设计的智能遥控装置。通过这款控制器,使用者可以使用遥控器轻松调节灯光的各种模式和亮度,打造出不同氛围的照明效果。无论是在家中放松、阅读或是为节日装饰,灯带控制器都能提供便捷和智能的控制方式。
用户可以通过灯光控制系统自由控制开关、模式、时间、亮度等,满足各种照明需求;按下相应的功能键,即可轻松切换不同的照明模式,为房间增添浪漫和温馨;可以与多种灯带和其他智能家居设备配合使用;通过控制技术,可以在一定范围内轻松操控灯光,无需布线或使用额外的适配器。
案件信息:
起诉时间:2024年11月20
案件号:24-cv-00951 / 955
专利号:US8203275B2 US8390206B2
维权理由:发明专利侵权
诉争产品:可变效果照明系统(VARLABLE-EFEECT LIGHTING SYSTEM)
专利介绍:
经查询于可变效果照明系统这两款产品于2006年8月16日在美申请了美发明专利(专利号:US8203275B2),于2012年6月19日正式获批;2012年6月18日在美申请了美发明专利(专利号:US8390206B2
),于2013年3月5日正式获批。
专利点:可变效果照明系统
专利号:US8203275B2 US8390206B2
产品示例:
用权利人(专利权)人:PHAROS INNOVATIONS INC查询,可以查到权利人名下专利详情。
可变效果照明系统具有节能环保的特点,能有效降低能源消耗。通过智能控制,可以更加精确地调节灯光亮度,减少不必要的能源浪费。适用于各种场景和环境,如客厅、卧室、户外装饰等。无论是想要放松、阅读还是节日装饰,灯带控制器都能提供理想的照明效果。
其音乐同步功能借助内置麦克风,能随周围音乐变换颜色,轻松营造浪漫、轻松或派对氛围。设置可用于装饰卧室、厨房、天花板、客厅等空间,在圣诞节、万圣节、生日、婚礼等节日和派对场景中也十分适配。
发明这款可变效果照明系统产品的权利人PHAROS INNOVATIONS INC
名下的专利详情如下图,本次主要针对可变效果照明系统产品进行维权!
专利检索详情
专利1:
专利2:
专利3:
例如今年巴黎奥运会乒乓球台照明系统可变色彩频谱很惊艳,桌子的尖端照明系统在遥控器的控制下,它拥有可变的色彩频谱,为竞争增添了另一层活力和景观。
电灯是人类历史上的一项伟大发明,它的出现极大地推动了人类文明的发展。按照电光转换机理,传统灯具光源可大致分为两种:第一种是热辐射光源,包括白炽灯、卤钨灯;第二种是气体放电光源,如荧光灯、高压钠灯等。近二十年来,采用半导体芯片为发光材料的 LED 灯得到飞速发展。与传统灯具相比,LED 灯节能环保、显色性与响应速度好,目前已广泛应用于各个领域。LED灯的出现打破了传统光源的构造思路,是低碳照明系统发展的重要基础。
由于该案件涉及的产品在各大电商平台均有销售,因此案件的进展可能会对销售该产品的卖家产生一定影响。建议相关卖家尽快自查店铺链接,及时下架可能侵权的产品,以减少损失。
专利诉讼不仅是出于法律目的发起,更多作为经济手段成为中美商业竞争的武器。中国目前已成为全球最大的照明产品生产地和出口国,市场一些专利持有者为保护自己的市场份额,阻止他人使用自己的创新技术,以获取对技术创新投入的最大商业回报,或为牟取高额侵权赔偿、专利许可费,动辄发起专利侵权诉讼,把包括中国企业在内的厂家拖入费用昂贵的诉讼,让中国企业知难而退,不战而屈人之兵。
跨境卖家选品风险无处不在,就如本案看似是日常家居很常见的产品依然是旺季侵权产品的重灾区!卖家在销售同类产品在相关标题、描述、listing上要注意规避风险。尤其目前旺季即将来临,若是不小心惹上了侵权这个大麻烦,后续运营将受到一定影响。卖家朋友们,可要擦亮眼睛,赶紧排查自家货架,别踩坑!
以上就是本次关于可变效果照明系统产品的专利检索分享。卖家如果想要在这类目产品中找到新机会。需注意以下几点:
1.提升产品品质和产品体验感。
2.自主研发产品提前进行知识产权保护,及时商标注册专利。在新品上市之前保护好产品。
3.不是自有产品,注意不要侵权!产品上架之前,及时做好侵权检索!
若您想要了解其他产品有无专利,或是遇到侵权问题不知该如何解决,欢迎联系咨询~
关注公众号
对话框回复“专利”
获取专利自主查询教程!
一手好标等你来选 购买好标找亚易
抱团交流
一个集大神卖家与逗趣同行于一体的交流群,扫码添加客服微信(备注“进群”哦)。
目前100000+人已关注加入我们
文章为作者独立观点,不代表AMZ520立场。如有侵权,请联系我们。
